Probleem Minski elektriga.
#1

Tere!
Sai mõned ajad tagasi toodud endale Minsk (mudel 3.112), aga kahjuks on elektriskeem selline nagu ta on, ehk peaaegu polegi teist. Olen üritanud leida foorumitest elektriskeemi, seda aga pole. Ehk on siinses foorumis kellegil taoline skeem olemas (elektron süüde, generaator G427, hõbekarp Ket-1a) ja sooviks seda laiema üldsusega jagada? Veel küsiks, kas süüde on 12v või 6v? Millist süütepooli kasutada? Millised generaatori klemmid tuleks ühendada milliste hõbekarbi klemmidega?
Vasta
#2

Minu mäletamist mööda sarnanes elektrisüsteem väga Delta omaga. Seda peaks ikka liikuma. Ise aretasin kunagi 125-se mootori Delta raami peale. "Hõbedane karp" sai ära vahetatud Minski oma vastu, kuigi pistikud sobisid ja mäletamist mööda olid ka kõik otsad õigetel kohtadel. Lihtsalt põdesin, et võib täiskoormusel maha põleda, kuna Delta genekas andis 45W ja Minski oma 60W. Süütepool jäi Delta oma ja käras küll. Pinge oli süsteemis vist ikka 6V ja vahelduv. Minski üheks erinevuseks on arvatavasti suunatuled(on tal need ikka?). Vat seda ei tea kuidas need käivad. Oma liikurile aretasin suunatuled ise ja omatehtud elektroonikaga.
Aga jah, geneka ja karbi ühendused ning süüde peaks olema Deltaga identne.

Füüsika on valus ja matemaatika teeb vaeseks, kui sa nende sõber ei ole.
Vasta
#3

Sellise skeemi mille on mopeediga identne hõbekarp ma leidsin, mul aga karp teistsugune. Nimelt on karbil ainult kolm klemmi (G;D;K).G-sse läheb generaatorist juhe 3 (Þ?) (kollane), D külge läheb generaatorist D(roheline), K-st läheb juhe süütepooli (punane). Hõbekarbi 3 alla läheb veel üks lilla juhe, mida ma generaatoril kuskile ühendada ei oska. Oskab keegi aidata?
Vasta
#4

(30-10-2009, 17:11 PM)Basilio Kirjutas:  Minu mäletamist mööda sarnanes elektrisüsteem väga Delta omaga. Seda peaks ikka liikuma. Ise aretasin kunagi 125-se mootori Delta raami peale. "Hõbedane karp" sai ära vahetatud Minski oma vastu, kuigi pistikud sobisid ja mäletamist mööda olid ka kõik otsad õigetel kohtadel. Lihtsalt põdesin, et võib täiskoormusel maha põleda, kuna Delta genekas andis 45W ja Minski oma 60W. Süütepool jäi Delta oma ja käras küll. Pinge oli süsteemis vist ikka 6V ja vahelduv. Minski üheks erinevuseks on arvatavasti suunatuled(on tal need ikka?). Vat seda ei tea kuidas need käivad. Oma liikurile aretasin suunatuled ise ja omatehtud elektroonikaga.
Aga jah, geneka ja karbi ühendused ning süüde peaks olema Deltaga identne.
See tulede põlemist ei mõjuta kuidagi? Kas oleks mõistlikum ehitada peale mopeedi hall karp, kuna see mul nagu nii olemas?
Vasta
#5

Kellegil korraliku el. skeemi pole? Millele võiks kuuluda "hall karp" nimega Ket-1-a (millel on ainult kolm klemmi)?
Vasta
#6

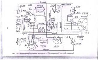
Ma olen juba mõned korrad mitmesse foorumi postitanud 3.115 skeemi. Pole küll 3.112 skeem, kuid peaks üldjoontes sama olema. Elektriskeem on küll natukene kribu aga loetav.


Manustatud failid Pisipilt (pisipildid)
   
Vasta
#7

(08-11-2009, 14:49 PM)Illimar Kirjutas:  Ma olen juba mõned korrad mitmesse foorumi postitanud 3.115 skeemi. Pole küll 3.112 skeem, kuid peaks üldjoontes sama olema. Elektriskeem on küll natukene kribu aga loetav.

Tänan väga. Sain sädeme kätte.
Tundub olema sama skeem, mis minu 3.112-l peal on.
Vasta




Kasutaja, kes vaatavad seda teemat: 1 külali(st)ne